Ереван
Аршакуняц 210\1 салон 21
+37477476108, +374 93 356625
aquapool66@mail.ru, liova.grigoryan@mail.ru
Тех. поддержка
+374 99476108BR>aquapool66@mail.ru
What sapp +374 77475379
Skyap pogosyan1001
Система туманообразования и увлажнения воздуха
Оборудование для фонтанов✓ и прудов✓
Химия для бассейнов Маркопул ✓
Оборудование для бассейнов Dinotec
Оборудование для бассейнов ASTRAL
Сборно разборные бассейны Summer✓ и Azuro✓
Оборудование для Бассейнов ESPA
Дозирующие Оборудование ETATRON D S ✓
Оборудование озонирование воды и воздуха
Оборудование Бассейнов FIBERPOOL Glong и Pool King
Оборудование Общественных Спортивных Бассейнов ✓
Оборудование для бассейнов Маркопул
Оборудование для физиотерапии и реабилитации Гидротерапия
MAPEI КТТРОН Гидроизоляция и защиты бетонна, затирка и клей
Оборудование для Wellness и SPA центров
Хронометраж для спорта, судейские системы, таймеры, табло, видео-экраны.
Оборудование для саун Harvia Харвия
Теплообменник 126кВт Max Dapra D-KWT-AISI 105 корпус пластик гофр. спираль н/с (100804)
Теплообменник 91кВт Max Dapra D-KWT-AISI 85 корпус пластик гофр.спираль н/с (100803)
Теплообменник 84кВт Max Dapra D-TWT 65 корпус титан спираль титан (100137)
Теплообменник 84кВт Max Dapra D-HWT 65 корпус н/с спираль н/с AISI 316 (100102)
Теплообменник 63кВт Max Dapra D-HWT 54 корпус н/с спираль н/с AISI 316 (100121)
Теплообменник 46кВт Max Dapra D-KWT-AISI 45 корпус пластик гофр.спираль н/с (100802)
Теплообменник 42кВт Max Dapra D-HWT 35 корпус н/с спираль н/с AISI 316 (100101)
Теплообменник 28кВт Max Dapra D-HWT 24 корпус н/с спираль н/с AISI 316 (100125)
Теплообменник 25кВт Max Dapra D-KWT-AISI 25 корпус пластик гофр.спираль н/с (100801)
Теплообменник 14кВт Max Dapra D-HWT 12 корпус н/с спираль н/с AISI 316 (100119)
Вентиль Gemas 6-позиционный боковой 2 1/2" (022130001)
Вентиль Gemas 6-позиционный боковой 1 1/ 2" (02400T)
Стойки указателей фальстарта Gemas H=1,8м D=42мм (2шт.) AISI 304 +шнур+поплавки (басс. 25м) (14322)
Стойки указателей поворота Gemas H=1,8м D=42мм (2шт.) AISI 304 +шнур+флажки (басс. 25м) (14312)
Стойка крепления разделительных дорожек Gemas AISI 304 (14620)
Стартовая тумба Gemas H=700мм AISI 304 (14121)
Стартовая тумба Gemas H=700мм AISI 304 (14111)
Разделитель дорожек Gemas МОСКВА 50м (14532)
Разделитель дорожек Gemas МОСКВА 25м Gemas (14531)
Горизонтальное анкерное крепление Арт.: 40566
Предлагаемое нами оборудование для саун позволяет расслабится, вдохнуть аромат сауны и ощутить неповторимую атмосферу тепла. Элегантный дизайн, современные технологии и высококачественные материалы в лучших традициях делают отдых в сауне приятным и комфортным. Мы поставляем Оборудование для саун и бань от ведущих мировых производителей: Harvia, TYLO, Helo. Освещение для бассейнов и саун, ароматизаторы и аксессуары. Для городских условий: Инфракрасные сауны, Парогенераторы, компактные сауны.
Расчет манометрической высоты - Купить в Ереване. Гюмри. Талин. Артик. Аштарак. Севан. Раздан. Цахкадзор. Арзни. Дилиджан. Джермук. Ваик. Масис. Армавир. Этчмиадзин. Вагаршапат. Арташат. Арарат. Чаренцаван. Сисян Горис Мегри. Капан. Иджеван . Ноенберян. Алаверди. Чамбарак. Степанакерт. Шуши. Мартакерт -Аквапул ГК +374 77476108 +374 93 356625, +374 098 073235 - Գնել Հայաստան Երեւանում, Գյումրի. Թալին. Արթիկ: Աշտարակ: Սեւան: Հրազդան. Ծաղկաձոր: Արզնի. Դիլիջան: Ջերմուկում: Վայք: Մասիս: Արմավիրի: Էջմիածինը: Վաղարշապատ: Արտաշատ: Արարատ Չարենցավան:Գորիս, Մեղրի: Կապանի Իջեւանի Ալավերդի: Ճամբարակ. Ստեփանակերտ. Շուշին: Մարտակերտ- Ակվապուլ
Расчет манометрической высоты
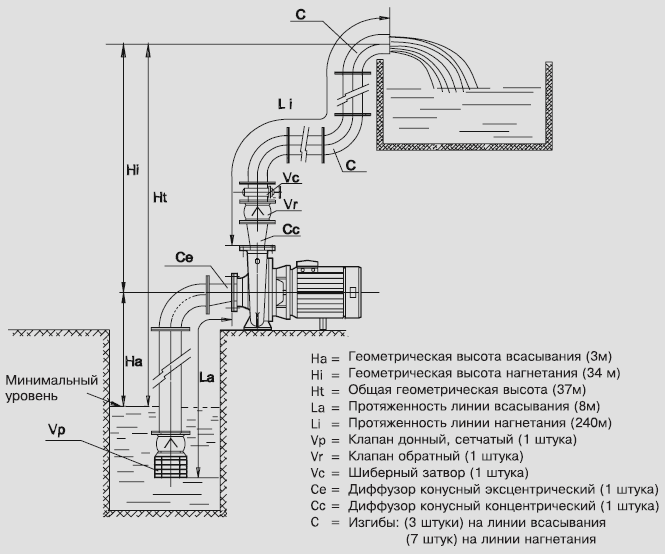
Практический пример
Требуется закачать 150 м3/час из колодца в резервуар, расположенный выше. Условия перекачки, согласно прилагаемому рисунку, следующие:

Расчет диаметра труб делается по формуле:
![]() |
для скоростей 1,8 и 2,5 м/сек получаем |
| диаметр 172 мм, ближайший из поступающих в продажу - 200 мм. | |
| диаметр 146 мм, ближайший из поступающих в продажу -150 мм. |
Определив диаметр чугунных труб, мы можем подсчитать по таблице потери давления.
Трубопровод всасывания диаметром 200 мм при подаче 150 м3/час дает приблизительно 1%.
Трубопровод нагнетания диаметром 150 мм при подаче 150 м3/час дает приблизительно 4%.
|
Геометрическая высота |
|
3 метра |
|
Эквивалентная длина |
|
|
|
Длина трубопровода |
8 метров |
|
|
Клапан дроссельный |
|
|
|
(Эквивалент) |
30 метров |
|
|
Изгибы в 90° (3x3) |
9 метров |
|
|
Диффузор конусный |
5 метров |
|
|
Итого 52 метра |
|
|
|
Потери давления 52 метра x 1 % |
|
0,52 метра |
|
Общая манометрическая высота всасывания |
3,52 метра |
|
|
Геометрическая высота |
|
34 метра |
|
Равнозначная длина |
|
|
|
Длина трубопровода |
240 метров |
|
|
Диффузор конусный |
5 метров |
|
|
Обратный клапан |
20 метров |
|
|
Шиберный затвор |
1,5 метра |
|
|
Изгиб в 90° (7x2) |
14 метров |
|
|
Итого |
280,5 метра |
|
|
Потери давления 280,5 метра x 4% |
11,22 метра |
|
|
Общая манометрическая высота нагнетания |
45,22 метра |
|
|
ОБЩАЯ |
= |
ВСАСЫВАНИЕ |
+ |
НАГНЕТАНИЕ
ГЕОМЕТРИЧЕСКАЯ ВЫСОТА ПОТЕРИ ДАВЛЕНИЯ |
|
Следовательно: |
|
|
Манометрическая высота = 3,52 + 45,22 = |
48,74 |
|
Допуск надежности (+5%) |
2,44 |
|
Итого |
51,18 метра |
В данном случае следует применить электронасос типа FN 80-200/300 с рабочим колесом диаметром 207 мм, способный обеспечивать подачу 150 м3/час на высоту в 52,5 метра.
ПРИМЕЧАНИЕ
С учетом того, что насос будет качать на высоту в 49 метров, требуемая высота столба жидкости над всасывающим патрубком насоса NPSH составляет 4,3 метра; следовательно, выбранный насос способен всасывать приблизительно c 5,5 метра, и в данном случае мы обеспечиваем значительный запас прочности, поскольку всасывание не превышает 3,52 метра.
Корзина пуста
08.07.2018 Монтажа системы фильтрации Бассейна и дезинфекции Активным кислородом
13.05.2017 Ամառային քիմիկատների գներ, լողավազաններ
01.04.2017 СИСТЕМЫ ДОЗИРОВАНИЯ И КОНТРОЛЯ ДЛЯ ПЛАВАТЕЛЬНЫХ БАССЕЙНОВ eONE GUARD Новинки 2017 года
21.09.2016 Мобильная версия сайта для мобильных устройств "ideapad smartphone iphone"